產品展示
質量贏得尊重,誠信獲得尊嚴
熱忱歡迎社會各界朋友前來洽談、合作。
當前位置:首頁 > 產品展示
GTF一體化泡藥裝置
工作原理:
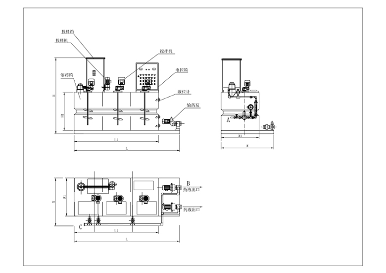
料斗中的粉狀藥劑經定量供料裝置送入混合器中,與水進行完全混合后進入溶液箱中,混合液經多次攪拌后形成均一濃度的溶液,進入貯液室內,經計量泵投加至加藥點。
主要組成部分:料斗、振動系統、干粉定量投料器、進水系統、攪拌機、支架、溶液箱、扶梯及計量泵組成。
型號意義
應用領域:
GTF型一體化溶解加藥裝置是一種將粉狀藥劑配置成一定濃度的藥液并將其準確投加至加藥點的完善的加藥系統,主要用于給水系統,循環水系統,污泥脫水系統中高分子聚合物溶液的制備與投加。
技術優勢:
集自動配料、溶解、投加于一體,全自動運行。
定量投藥裝置計量準確,采用無級變速器驅動,可方便調整供料量、配制藥劑濃度范圍大。
具有液體控制、物料檢測、振動輔助下料等功能,自動化程度很高。
|
型號 modle |
配置量 Allocation |
箱體有效體積 Box effective volume |
功率表 Power |
熟化時間 Curing time |
規格尺寸(m) Dimension |
管口表 DN (Nozzle list) |
|||||
| L/h | L |
投料機 Feeder |
攪拌機 Blender |
min | L/L1 | W/W1 | H/H1 |
進水口 iniet (A) |
出藥口 Outlet (B) |
放空口 Vent (D) |
|
| GTF-500 | 500 | 700 | 0.37 | 0.55×3 | 50 | 2.2/1.7 | 1.05/0.65 | 1.7/0.9 | 25 | 25 | 25 |
| GTF-1000 | 1000 | 1200 | 0.37 | 0.55×3 | 50 | 2.5/2.0 | 1.25/0.86 | 1.8/1.0 | 25 | 32 | 32 |
| GTF-2000 | 2000 | 2600 | 0.55 | 0.75×3 | 50 | 3.1/2.5 | 1.6/1.2 | 1.95/1.1 | 25 | 32 | 32 |
| GTF-3000 | 3000 | 3800 | 0.55 | 0.75×3 | 50 | 3.8/3.2 | 1.6/1.2 | 2.05/1.2 | 32 | 40 | 40 |
| GTF-4000 | 4000 | 5000 | 0.55 | 0.75×3 | 50 | 4.0/3.6 | 1.7/1.3 | 2.05/1.2 | 32 | 40 | 40 |
| GTF-5000 | 5000 | 6000 | 0.55 | 0.75×3 | 50 | 4.4/4.0 | 1.7/1.3 | 2.05/1.2 | 40 | 40 | 40 |


